0532-81920028(多線)
電參數測量 SINCE 1988青智儀器最新推出針對超大范圍電流自動切換的功率計及參考設計
隨著節能減排法規的逐步執行,很多電器產品,例如大功率加熱器具,其工作時加熱功率可達數十kW,而待機時控制板消耗功率僅有幾W甚至更低。
另外很多電源測試系統,為了兼容更多的產品類型,面對的被測產品功率范圍很大,小至手機充電器的mW級待機功率,大至特種電源、儲能電源的幾十kW。
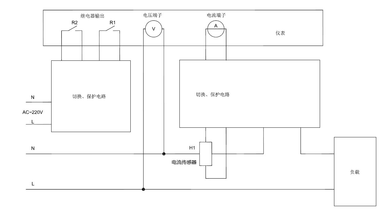
目前市場上比較的高端的寬量程功率計,直接接入測量的電流范圍大多在幾十uA至40A之間,超出后必須外配電流傳感器。但是使用數百A量程的電流傳感器時,無法測試uA或者mA級別的電流,在面對如此巨大跨度時,常規做法是人工切換接線,費時、費力、容易接錯線,造成測試效率極其低下。
為了解決上述難題,青智儀器聯合行業領先企業,對8718CT-R功率計進行改制,硬件上增加了繼電器控制接口,通過上位機軟件發送指令,控制外部切換、保護電路,可以自動將輸入電流在儀表直接接入、電流傳感器接入兩種模式進行切換,同時進行必要的保護,大大提高了測試效率。


8718CT-R主要特點:
■精度0.2級, ±(讀數0.1% + 量程0.1%)
■交直流,6-600V,0.05mA-40A自動換檔
■可選配諧波功能
■電壓、電流隔離,可避免線路壓降引入的測量誤差
■數據更新周期自由可調,0.05S、0.1s、0.25s、0.5s、1s、2s、5s
■4窗口數碼管,顯示直觀、操作便捷
■標配RS232/485雙模式通訊接口
■加裝2路繼電器接口
該功率計及設計參考是定制方案,詳情請聯系我公司銷售人員。